| VOLKSWAGEN - BEETLE - 1970/79 - INDICE - pag. 6A |
Volkswagen sedan - Escarabajo - Esquemas, Arbol de Levas, Valvula EGR, Emisiones, Control de gases - componentes |
|
VOLKSWAGEN -
Sedan, Escarabajo 'Beetle', Vocho, Fusca, Peta, Sapo, etc. [algunos nombres
populares de este vehiculo]. Se sabe que una fotografia dice mas que mil palabras; por ello ponemos a disposicion de ustedes una recopilacion fotografica. relacionadas al vehiculo que nos ocupa en esta pagina. |
| Viene de la pagina anterior.. |
![]() |
| Seccion operadora del posicionador de la valvula de aceleracion de dos piezas de los modelos 1970 - 72 |
![]() |
| Ajuste del gap de la valvula de aceleracion con las tuercas de ajustes (A) - carburadores 34 PDSIT 2/3 |
![]() |
| Tuerca de ajuste del gasto de inyeccion de la bomba del acele -rador para los modelos 1973-74, Tipo 1… |
![]() |
![]() |
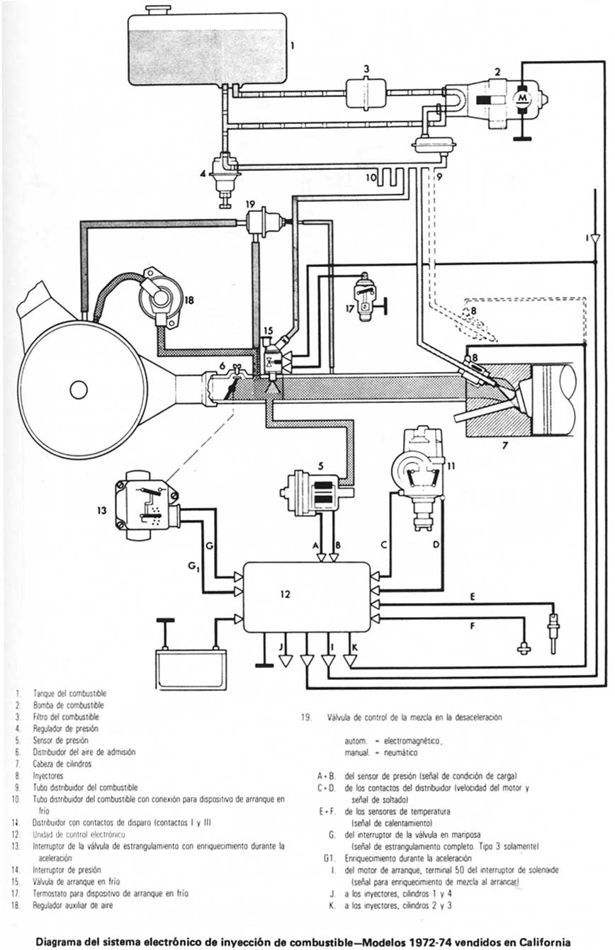
| Amortiguador para desaceleracion Ubicación de componentes - sistema de inyeccion de combustible - Tipo 3 |
![]() |
![]() |
| Inyectores de combustible instalados en forma Individual - Pares |
| Volver al Indice |

























